сгорел соленоид Нота 203
- Автор
- Сообщение
-
Не в сети
- Сообщения: 34
- Зарегистрирован: Чт фев 26, 2026 4:03 pm
- Город: Москва
сгорел соленоид Нота 203
Кто-нибудь знает, почему мог сгореть (обуглился верхний слой лакоткани и в него впеклась часть обмотки) соленоид управления воспроизведением в Нота 203? Параллельно похоже что сгорел тиристор управления - звонится почти накоротко между управляющим выводом и катодом. Не понятно, кто кого сжег)
При включении воспроизведения магнитофон издавал треск (как выяснилось трещал трансформатор), потом срабатывал прижим и треск прекращался. Так работал почти год. В какой-то момент треск остался, а прижим срабатывать перестал. Вскрытие показало, что очень сильно греется трансформатор (буквально обжечься можно). Понятно, что соленоид под замену, но в чем причина может быть такой поломки?
При включении воспроизведения магнитофон издавал треск (как выяснилось трещал трансформатор), потом срабатывал прижим и треск прекращался. Так работал почти год. В какой-то момент треск остался, а прижим срабатывать перестал. Вскрытие показало, что очень сильно греется трансформатор (буквально обжечься можно). Понятно, что соленоид под замену, но в чем причина может быть такой поломки?
-
Не в сети
- Сообщения: 74
- Зарегистрирован: Вт янв 27, 2026 7:14 pm
- Город: Омск
сгорел соленоид Нота 203
У соседа был магнитофон Тембр. Начал сильно греться соленоид.
Купили в магазине Умелые руки (был у нас такой на ленинском рынке) катушку,
подходящего по диаметру, эмалированного провода, с помощью ручной дрели перемотали.
А он всё равно греется. Обратил внимание на микрик, который срабатывал при включении.
Заменили его и катушка перестала греться. Оказалось, что форсированное напряжение не
переключалось на напряжение удержания. Тогда я этого не знал, не помню в каком классе учился.
Купили в магазине Умелые руки (был у нас такой на ленинском рынке) катушку,
подходящего по диаметру, эмалированного провода, с помощью ручной дрели перемотали.
А он всё равно греется. Обратил внимание на микрик, который срабатывал при включении.
Заменили его и катушка перестала греться. Оказалось, что форсированное напряжение не
переключалось на напряжение удержания. Тогда я этого не знал, не помню в каком классе учился.
_________________
— Контрразведчик должен знать всегда, как никто другой, что верить в наше время нельзя никому, порой даже самому себе. Мне — можно.
— Контрразведчик должен знать всегда, как никто другой, что верить в наше время нельзя никому, порой даже самому себе. Мне — можно.
-
Не в сети
- Сообщения: 45
- Зарегистрирован: Ср янв 28, 2026 8:36 pm
- Город: Москва
сгорел соленоид Нота 203
VAL99 писал(а): Пн мар 02, 2026 10:05 am Понятно, что соленоид под замену, но в чем причина может быть
Своевременное обслуживание помогло б избежать этих неприятностей...скорей всего соленоид работал постоянно на форсаже,если память не изменяет за форсаж отвечает концевик....
-
Не в сети
- Сообщения: 34
- Зарегистрирован: Чт фев 26, 2026 4:03 pm
- Город: Москва
-
Не в сети
- Сообщения: 34
- Зарегистрирован: Чт фев 26, 2026 4:03 pm
- Город: Москва
сгорел соленоид Нота 203
то есть накрылся тиристор, который должен управлять напряжением на катушке, и на нее все время шло полное напряжение?
странно, что трансформатор трещал только в момент, когда нужно было толкнуть сердечник соленоида в рабочее положение, а потом замолкал.
странно, что трансформатор трещал только в момент, когда нужно было толкнуть сердечник соленоида в рабочее положение, а потом замолкал.
-
Не в сети
- Сообщения: 12
- Зарегистрирован: Чт фев 05, 2026 12:32 pm
- Город: Зеленоград
сгорел соленоид Нота 203
Этот соленоид довольно часто помирал.
Известная вещь, ещё "доинтернетного" времени.
Дерьмовый провод = Межвитковое замыкание.
Перемотать можно.
В ранешное время не заморачивались, меняли на новую.
Известная вещь, ещё "доинтернетного" времени.
Дерьмовый провод = Межвитковое замыкание.
Перемотать можно.
В ранешное время не заморачивались, меняли на новую.
-
Не в сети
- Сообщения: 34
- Зарегистрирован: Чт фев 26, 2026 4:03 pm
- Город: Москва
сгорел соленоид Нота 203
а случайно не знаете, какое у него примерно активное сопротивление? у моего погорельца около 6 Ом - маловато, наверное?
-
Не в сети
- Сообщения: 34
- Зарегистрирован: Чт фев 26, 2026 4:03 pm
- Город: Москва
сгорел соленоид Нота 203
вот не знаю, первая "Нота" работала с 81 по 87 год, ежедневно, и хоть бы хны)
-
Не в сети
- Сообщения: 151
- Зарегистрирован: Сб фев 07, 2026 11:22 am
- Город: Кирово-Чепецк
сгорел соленоид Нота 203
Маловато... В катушке скорее всего КЗ, часть катушки просто сгорела. Настолько помню - у соленоида сопротивление около 26-30 ом.VAL99 писал(а): Пн мар 02, 2026 2:21 pm какое у него примерно активное сопротивление? у моего погорельца около 6 Ом - маловато, наверное?
Удачи!
_________________
akost09@yandex.ru
akost09@yandex.ru
-
Не в сети
- Сообщения: 34
- Зарегистрирован: Чт фев 26, 2026 4:03 pm
- Город: Москва
сгорел соленоид Нота 203
спасибо! надо восстановить, пел уж очень душевно, даже записывал хорошо)
жаль, что параметров катушки нигде нет, сколько там витков, я так понимаю, можно было бы и самому в навал мотануть.
жаль, что параметров катушки нигде нет, сколько там витков, я так понимаю, можно было бы и самому в навал мотануть.
-
Не в сети
- Сообщения: 276
- Зарегистрирован: Чт янв 29, 2026 7:47 pm
- Город: VRN
сгорел соленоид Нота 203
померь диам провода и перемотай до заполнения каркаса - дольше рассуждать чем сделать.VAL99 писал(а): Пн мар 02, 2026 3:51 pmжаль, что параметров катушки нигде нет, сколько там витков, я так понимаю, можно было бы и самому в навал мотануть
Когда же наконец дойдет по "коллекционеров" что бытовка дольше 10-15 лет работать не предполагалась(при производстве). А тут аппарат старше владельца и он удивляется что случилось....
-
Не в сети
- Сообщения: 34
- Зарегистрирован: Чт фев 26, 2026 4:03 pm
- Город: Москва
сгорел соленоид Нота 203
дык я не коллекционер, пользователь) Ностальгия пробила, вот и купил/сделал/слушаю). Да и не старше он меня, у меня такой первый в 20 лет уже был.
Тогда уже не до заполнения, где-то наполовину примерно. Мысль здравая, надо попробовать. Еще тиристоры надо поискать, я в последний раз на них цветомузыку в школе делал, с тех пор даже в руках не держал)
Тогда уже не до заполнения, где-то наполовину примерно. Мысль здравая, надо попробовать. Еще тиристоры надо поискать, я в последний раз на них цветомузыку в школе делал, с тех пор даже в руках не держал)
-
Не в сети
- Сообщения: 276
- Зарегистрирован: Чт янв 29, 2026 7:47 pm
- Город: VRN
сгорел соленоид Нота 203
Коллекционер - это собирательный образ.
Искать тиристоры не надо их пока продают. Ключ на тиристоре можно заменить транзисторным ключом. Ну и оценив сечение провода и диам намотки- вполне можно реанимировать покойника. Если уж так важно - смотать старую обмотку и посчитать витки.
-
Не в сети
- Сообщения: 151
- Зарегистрирован: Сб фев 07, 2026 11:22 am
- Город: Кирово-Чепецк
сгорел соленоид Нота 203
Ни разу не дефицит, особенно в Москве. Можно поставить или оригинальные КУ202, или импортные ВТ151.VAL99 писал(а): Пн мар 02, 2026 5:20 pm Еще тиристоры надо поискать, я в последний раз на них цветомузыку в школе делал, с тех пор даже в руках не держал)
_________________
akost09@yandex.ru
akost09@yandex.ru
-
Не в сети
- Сообщения: 34
- Зарегистрирован: Чт фев 26, 2026 4:03 pm
- Город: Москва
сгорел соленоид Нота 203
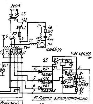
да, осталось тогда еще и провод обмоточный купить). В общем, направление понятно, будем действовать по наличию времени. Я вот думаю, чего катушка сгорела то. В схеме вот эта емкость, как я понимаю, определяет время переключения с повышенного (48 В) напряжения для срабатывания соленоида на пониженное (около 8 В) для его удержания. Я когда кондюки менял, поставил сюда вместо 10 мкФ на 33 мкФ. Что, насколько теперь понимаю, увеличило время подачи 48 В втрое. Могло это вызвать перегорание катушки?
-
Не в сети
- Сообщения: 13
- Зарегистрирован: Ср янв 28, 2026 10:25 am
- Город: г. Москва
-
Не в сети
- Сообщения: 13
- Зарегистрирован: Ср янв 28, 2026 10:25 am
- Город: г. Москва
-
Не в сети
- Сообщения: 9
- Зарегистрирован: Вт фев 10, 2026 6:26 am
- Город: Новокузнецк
сгорел соленоид Нота 203
Точно измерить провод по меди и по лаку.
Смотать с каркаса соленоида весь провод считая витки и столько же намотать. Вот Вам и заводской соленоид.
Намотаете больше - может иногда не включаться или включаться с дребезгом.
Будет недомотано - соленоид при включении может подгореть или греться на время удержания. Поэтому лучше виток в виток и один и тот же провод.
P.S. Если не изменяет память, на "Кометах-212" вроде такие же соленоиды.
-
Не в сети
- Сообщения: 151
- Зарегистрирован: Сб фев 07, 2026 11:22 am
- Город: Кирово-Чепецк
сгорел соленоид Нота 203
Нет. В принципе без разницы, что 10 мкф или 33 мкф, на время подачи это не влияет; там очень НЕлинейная зависимость. Вот есть ли бы поставить 1000 мкф, то время задержки возросло бы в 3 раза.VAL99 писал(а): Вт мар 03, 2026 9:41 am поставил сюда вместо 10 мкФ на 33 мкФ. Что, насколько теперь понимаю, увеличило время подачи 48 В втрое. Могло это вызвать перегорание катушки?
Как-то делал блок защиты акустики на тиристоре; во времязадающей цепи задержка подключения была 4-5 сек. при 1000 мкф.
_________________
akost09@yandex.ru
akost09@yandex.ru
-
Не в сети
- Сообщения: 128
- Зарегистрирован: Пт фев 06, 2026 4:00 am
- Город: Челябинск
сгорел соленоид Нота 203
И питать пульсирующим напряжением?
-
Не в сети
- Сообщения: 34
- Зарегистрирован: Чт фев 26, 2026 4:03 pm
- Город: Москва
сгорел соленоид Нота 203
самое правильное в Нотах было управление электромагнитом вторым "микриком". вот уж где надежность)
-
Не в сети
- Сообщения: 166
- Зарегистрирован: Чт янв 29, 2026 11:58 am
- Город: Москва
сгорел соленоид Нота 203
Могу подарить... всё посвободней будет
осталось тогда еще и провод обмоточный купить).
Подходящий транс разобрать и смотать, или дроссель почти с любой ламповой радиолы.
Если хочется новый, то на Митинском рынке полно обмоточных проводов, в том числе и б/у.
Третий вариант, воспользоваться предложением mart-а и не мучаться. Сейчас как раз его время
Провод 0,3, сопротивление катушки по п.т. 38 Ом.
-
-
Не в сети
- Сообщения: 34
- Зарегистрирован: Чт фев 26, 2026 4:03 pm
- Город: Москва
сгорел соленоид Нота 203
спасибо за параметры катушки) Интересно, а по длине там этого провода - метров 100?
я пока на Авито соленоиды для Ноты заказал, сразу две штуки (старые привычки, все в запас)), вместе с платами управления. Приедет, займусь.
я пока на Авито соленоиды для Ноты заказал, сразу две штуки (старые привычки, все в запас)), вместе с платами управления. Приедет, займусь.
-
Не в сети
- Сообщения: 166
- Зарегистрирован: Чт янв 29, 2026 11:58 am
- Город: Москва
сгорел соленоид Нота 203
Если вопрос ко мне, то понятия не имею.
Есть формула расчёта длины провода для селеноида, но я её не знаю.
старые привычки, все в запас))
Мудрое решение
Приедет, займусь.
Успехов!
-
-
Не в сети
- Сообщения: 464
- Зарегистрирован: Ср янв 28, 2026 10:24 pm
- Город: Луганская обл.
сгорел соленоид Нота 203
Я уже точно не помню, где то с зади этот ЭМ там находится. Я к чему, вколхозить вместо штатного с олимпоэлектроник. Они понадежней и их много 
_________________
KENWOOD is the best for life
KENWOOD is the best for life
